پالایشگاه نفت
پالایشگاه نفت یک واحد صنعتی پروسسی است که در آن نفت خام به مواد مفیدتری مانند سوخت جت، سوخت دیزل، بنزین، آسفالت، گاز مایع شده و بسیاری دیگر از فرآوردههای نفتی تبدیل میگردد. پالایشگاههای نفت به طور معمول واحدهای صنعتی بزرگ و درهم پیچیدهای میباشند که در آنها واحدهای مختلف توسط مسیرهای لوله کشی متعددی به هم پیوند داده شدهاند.
مقدمه
نفت به صورت خام یا پروسس نشده خیلی مفید نیست و به صورتی که از دل زمین بیرون آمده کاربرد چندانی ندارد. با اینکه نفت شیرین (با لزجت کم و نیز با گوگرد کم) به صورت تصفیه نشده در وسایل محرکه با قوه بخار به کار برده میشد، گازها و سایر محلولهای سبک تر آن معمولاً داخل مخزن سوخت جمع شده و باعث بروز انفجار میگردید. غیر از مورد گفته شده برای استفاده از نفت برای تولید محصولات دیگر مانند پلاستیک، فومها و ... نفت خام به طور حتم باید پالایش گردد. فرآوردههای سوختی نفتی در رنج وسیعی از کاربردها، سوخت کشتی، سوخت جت، بنزین و بسیاری دیگر موارد کاربرد دارد. هر کدام از مواد فوق الذکر دارای نقطه جوشی متفاوت میباشند از این رو میتوان آنها را توسط فرآیند تقطیر از همدیگر جدا نمود. از آنجائیکه تقاضای زیادی برای اجزای مایع سبک تر وجود دارد از این رو در یک پالایشگاه مدرن نفتی هیدروکربنهای سنگین و اجزای گازی سبک در طی فرآیندهای پیچیده و انرژی بری به مواد با ارزش تری تبدیل میشوند. نفت به خاطر دارا بودن هیدروکربنهایی با وزن و طولهای مختلف مانند پارافین، آروماتیکها، نفتا، آلکنها، دینها و آلکالینها میتواند در موارد متعددی مفید واقع گردد. هیدروکربنها مولکولهایی با طولهای متفاوت هستند که تنها از هیدروژن و کربن تشکیل شدهاند، ساختارهای مختلف به آنها خواص متفاوتی میدهد. فن پالایش نفت در واقع عبارتست از جداکردن و بالابردن درجه خلوص اجزا تشکیل دهنده نفت از هم میباشد. همینکه اجزا از هم جدا گردیده و خالص شدند میتوان ماده روغنکاری یا سوخت را به طور مستقیم روانه بازار مصرف کرد. میتوان با ترکیب مولکولهای کوچکتر مانند ایزوبوتان و پروپیلن و یا بوتیلن طی پروسههایی همانند آلکالنین کردن یا دیمرازسیون میتوان سوختی با اکتان موردنظر تهیه نمود. همچنین درجه اکتان بنزین را میتوان طی فرآیند بهسازی توسط کاتالیزور بهبود بخشید که طی آن هیدروژن از هیدروکربن جداشده و هیدروکربن آروماتیکی تشکیل میگردد که درجه اکتان بسیار بیشتری دارد. تولیدات میانی برج جداکننده را میتوان طی پروسههای کراکینگ گرمایی، هیدروکراکینگ و یا کراکینگ کاتالیزوری سیالی به محصولات سبک تری تبدیل نمود. مرحله نهایی در تولید بنزین ترکیب مواد هیدروکربن مختلف با درجههای اکتان متفاوت با همدیگر است تا به مشخصات محصول موردنظر دست یابیم. معمولاً پالایشگاههای بزرگ توانایی پالایش از صدهزار تا چندین صدهزار بشکه نفت در روز را دارا میباشند. به دلیل ظرفیت بالای مورد نیاز، بسیاری از پالایشگاهها به صورت دائم برای مدت طولانی از چندین ماه تا چندین سال بطور مداوم کار میکنند.
محصولات
• آسفالت
• گاز مایع شده (LPG)
• سوخت دیزل
• روغنهای روغنکاری
• نفتا
• واکس پارافین
• بنزین
• قیر
• سوخت جت
پروسسهای رایج
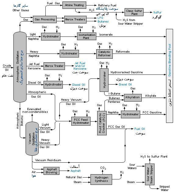
در شکل پروسسهای معمول در یک پالایشگاه نفت نشان داده شدهاست. پالایشگاههای نفت شامل واحدهای پروسس مختلفی است که در ذیل به توضیح مختصر هر یک از موارد میپردازیم:
• واحد نمک زدایی(Desalter Unit) (طی عملیات شستشو قبل از آنکه نفت خام به واحد جداسازی اتمسفریک منتقل گردد نمک از نفت جدا میگردد.).
• واحد جداسازی اتمسفریک (Atmospheric Distillation Unit) (نفت خام به برشهای مختلف تقطیر میشود).
• واحد جداسازی خلا (Vacuum Distillation Unit) (باقیمانده مواد از واحد جداسازی اتمسفریک بیشتر از هم جدا میگردند).
• واحد بهبود هیدروتریتور نفتا (Naphta Hydrotreator Unit) (با استفاده از هیدروژن از نفتای حاصل از برج تقطیر گوگردزدایی میشود).
• واحد اصلاح کاتالیستی (Catalytic Reformer Unit) (این واحد دارای کاتالیست میباشد که برای تبدیل رنج تبخیر نفتا به محصولات بهینه با اکتان بالا استفاده میگردد. یکی از تولیدات جانبی واحد اصلاح کاتالیستی هیدروژن میباشد که در هیدروتریتور و هیدروکراکر استفاده میگردد).
• واحد هیدروتریتور چگالشی (Distillate Hydrotreator) (سوخت دیزل چگالیده را پس از برج جداکننده گوگردزدایی میکند).
• واحد شکافت کاتالیستی سیالی (Fluid Catalytic Cracking Unit) (برشهای سنگین تر برج تقطیر را به برشهای سبک تر و با ارزش تر ارتقا میدهد).
• واحد شکافت هیدروکراکر (Hydrocracker Unit) (با استفاده از هیدروژن برشهای سنگین تر را به برشهای سبک تر با ارزش بیشتر تبدیل میکند).
• واحد اصلاح مرکس (Merox Treater) (در برخی موارد ویژه همانند اصلاح سوخت جت یا یک پروسه مرکس برای اکسیداسیون مرکاپتانها به مواد آلی استفاده میگردد).
• فرآیند کک سازی (Caking Process) (طی این پروسه آسفالت به بنزین و سوخت دیزل تبدیل میشود و کک به عنوان باقیمانده میماند).
• واحد آلکالیشن (Alkylation Unit) (برای پروسه ترکیب و اختلاط اجزایی با عدد اکتان بالا تولید میکند).
• واحد دیمرزاسیون (Dimerization Unit)
• وحد ایزومریزاسیون (Isomeration Unit) (مولکولهای خطی را به مولکولهای حلقوی که دارای اکتان بالاتری میباشند تبدیل میکند و محصول جهت اختلاط به درون واحد الکالیشن و یا بنزین هدایت میگردد).
• واحد تغییر بخار (Steam Reforming Unit) (هیدروژن مورد نیاز برای واحدهای هیدروکراکر و هیدروتریتور را تامین میکند).
• واحدهای گاز مایع شده پروپان و سوختهای گازی مشابه (این واحدها به صورت مدور میباشند تا توانایی تامین سوختهای مزبور را به صورت مایع داشته باشند).
• مخازن ذخیره نفت خام و فرآوردههای پالایش شده.
• واحدهای یوتیلیتی همانند برجهای خنک کن، واحد آب، واحد بخار، واحد جمع آوری و تصفیه فاضلاب.
تاریخچه
اولین پالایشگاه جهان در پولشیتی، رومانی در سال ۱۸۵۶ ساخته شده، تا قبل از اشغال رومانی توسط نازیها چندین پالایشگاه دیگر نیز با سرمایه گذاری شرکتهای آمریکایی در همان محل تاسیس گردید. اکثر این پالایشگاهها در طی بمباران نیروی هوایی آمریکا در عملیات تیدال ویو در ۱۹۴۳ از کار افتادند. پس از این حادثه این پالایشگاهها دوباره سازی گردیدهاند. پالایشگاه قدیمی دیگر پالایشگاه Oljeon میباشد که هم اکنون به عنوان موزه در میراث جهانی یونسکو به عنوان سایت انگلسبرگ (Engelsberg) ثبت شدهاست. این پالایشگاه در ۱۸۷۵ افتتاح گردیدهاست. پالایشگاههای اولیه درایالات متحده تنها نفت سفید را پالایش میکردند و مابقی محصولات پالایش نشده به نزدیک ترین رودخانه تخلیه میگردید. با اختراع اتومبیل پالایشگاهها به سمت تولید بنزین و سوخت دیزل هدایت شدند که تا به امروز به عنوان اصلی ترین فرآورده پالایشگاه شناخته میشوند. پس از نیمه دوم قرن بیستم در ایالات متحده سازمانهای محیط زیست قوانین بسیار محدودکنندهای برای احداث پالایشگاههای جدید (از نظر آلودگیهای آب و هوا) و ضع نمودهاند. این شرایط احداث پالایشگاههای جدید در آمریکا را بسیار محدود و پرهزینه کردهاست بطوریکه آخرین پالایشگاه نفت احداث شده در ایالات متحده مربوط به سال ۱۹۷۶ میباشد. تشخیص اینکه کدام پالایشگاه هم اکنون بزرگترین پالایشگاه جهان است کار مشکلی است. زمانی ادعا میشد پالایشگاه راس التانورا در عربستان سعودی متعلق به آرامکو صاحب این عنوان است. با این حال میتوان ادعا نمود که در قرن بیستم پالایشگاه آبادان واقع در ایران بزرگترین پالایشگاه جهان بودهاست. این پالایشگاه در طی جنگ ایران و عراق متحمل خسارات فراوانی شد. هم اکنون کتاب ثبت رکوردهای گنیس (اکتبر ۲۰۰۶) پالایشگاه BP Ameco واقع در تگزاس ایالات متحده را به عنوان پالایشگاه دارای بیشترین ظرفیت پالایش (با ظرفیت ۴۳۳،۰۰۰ بشکه در روز) ثبت کردهاست.
پالایشگاههای نفت ایران
• پالایشگاه نفت تبریز
• پالایشگاه نفت تهران
• پالایشگاه نفت اصفهان
• پالایشگاه نفت شیراز
• پالایشگاه نفت آبادان
• پالایشگاه نفت جزیره لاوان
• پالایشگاه نفت بندر عباس
• پالایشگاه نفت شازند اراک
• پالایشگاه نفت جزیره لاوان
• پالایشگاه نفت فلات قاره، لاوان

وبلاگ همه چیز درباره نیروگاه وبلاگی تخصصی درباره نیروگاه است که به صورت تخصصی به مطالب مرتبط با نیروگاه اعم از مکانیک, ابزاردقیق والکتریک میپردازد